3.2 ABS防抱死系统机电部件构成
ABS系统的发展可追溯到20世纪初期。进入20世纪70年代后期,数字式电子技术和大规模集成电路迅速发展,为ABS系统向实用化发展奠定了技术基础,许多家公司相继研制了形式多样的ABS系统。自20世纪80年代中期以来,ABS系统向高性价比的方向发展。有的公司对ABS进行了结构简化和系统优化,推出了经济型的ABS装置;有的企业推出了适用于轻型货车和客货两用汽车的后轮ABS或四轮ABS系统。这些努力都为ABS的迅速普及创造了条件。ABS系统被认为是汽车上采用安全带以来在安全性方面所取得的最为重要的技术成就。
3.2.1 ABS系统的组成
ABS系统主要由车速传感器、泵、电磁阀和控制器组成。
1.车速传感器
防抱死制动系统需通过某种途径来了解轮胎将何时抱死。安装在每个轮胎上(在某些情况下安装在差速器中)的车速传感器可以提供此信息。
2.泵
既然电磁阀可以释放制动系统的压力,那就必需有办法恢复压力。泵正是在这时发挥作用。如果电磁阀降低了管路中的压力,泵可以恢复压力。
3.电磁阀
由ABS控制的每个制动系统的制动管路中都有一个电磁阀。对于某些制动系统而言,电磁阀可处于三个位置:
在位置1,电磁阀处于打开状态;来自总泵的压力直接传递到制动系统。
4.在位置2,电磁阀阻断管路,将制动系统与总泵隔离。 如果驾驶员用力踩下制动踏板,这将防止压力继续升高。
在位置3,电磁阀释放制动系统的部分压力。
5.控制器
控制器是汽车中的计算机。 它可以监视车速传感器并控制电磁阀。
3.2.2 ABS的特点及分类
1.ABS的特点
(1)提高汽车制动性能,缩短了制动距离。在同样的紧急的制动条件下,ABS可以将滑移率控制在最大的符着系数范围内,从而获得最大的纵向制动力。
(2)提高了汽车制动时的稳定性。ABS可以防止车轮在制动时完全抱死,能将各轮侧向附着系数控制在较大的范围内,使车轮具有较强的侧向支撑力,以保证汽车制动时的稳定性。
2.(3)提高了轮胎的使用寿命。ABS可以防止车轮抱死,从而避免了因制动车轮抱死造成高能加局部异常磨损,延长了轮胎的使用寿命。
(4)使用方便、工作可靠。ABS的运用与常规制动装置的运用几乎没有区别,制动时,
驾驶员踩制动踏板,ABS根据车轮的实际转速自动进入工作状态,不像普通制动系统采取点
刹方式防止侧滑,使车轮保持在最佳的工作状态。
2.ABS的分类
(1)按布置形式的不同分类。
ABS的布置形式是指轮速传感器的数量、制动压力调节器控制的通道数和对各车轮制动器制动压力的控制方式,可分为7种类型。
①四传感器、四通道、四轮独立控制。这种类型的ABS适用于双制动管路为前、后轮独
立布置形式的汽车,如图3-1所示,具有4个轮速传感器和4个控制通道,系统根据各轮速
传感器的信号分别对各车轮进行单独控制。

图3-1四传感器、四通道、四轮独立控制
这种控制方式的特点是制动效能和制动时的操纵性和制动时的操纵性最好,但在左、右车轮所处的路面条件不同时,汽车制动时的方向稳定性较差,易出现汽车制动跑偏现象。
②四传感器、四通道、前轮独立----后轮低选择控制。这种类型的ABS使用于双制动管路为交叉形式布置的汽车,如图3-2所示,具有4个轮速传感器和4个控制通道,系统根据各轮速传感器的信号分别对两前轮进行单独控制,而对两后轮按选择方式控制,且一般采用低选择控制,即以易抱死的后轮为标准对两后轮进行控制。

图3-2四传感器、四通道、前轮独汽车独立一后轮低选择控制
这种控制方式的特点是制动时的操纵性和方向稳定性均较好,但制动效能稍差。汽车制动时,两后轮获得相等的制动力,但制动力的大小以易抱死车轮为标准,则另一侧车轮将不能获得最大的制动力。
③四传感器、三通道、前轮独汽车独立一后轮低选择控制。这种类型的ABS适用于双制动管路且前后轮为独立布置形式的汽车,如图3-3所示,它具有4个轮速传感器。
这种控制方式的特点是制动时的操纵稳定性和方向稳定性较好,但制动效能稍差。

图3-3四传感器、三通道、前轮独立一后轮低选择控制
④ 三传感器、三通道、前轮独立一后轮低选择控制。这种类型的ABS仅适用于双制动
管路为前、后轮独立布置形式阻采用后轮驱动的汽车,如图3-4所示,后轮的速度信号由装在差速器上的一个测速传感器检测,按低选择方式对两后轮进行制动控制。

图3-4三传感器、三通道、前轮独立一后轮低选择控制
这种控制方式的特点是操纵稳定性和方向稳定性较好,结构较简单,但制动效能稍差。
⑤ 四传感器、两通道、前轮独立控制。这种类型的ABS是一种简易的防抱死制动系统,
如图3-5所示,两前轮独立控制,通过PV阀(比例阀)按一定比例将制动压力传至后轮。它
一般用于双制动管路为交叉形式布置的汽车上。

3-5四传感器、两通道、前轮独立控制
这种控制方式的特点是若制动汽车的左右车轮所处地面附着系数不同时,处于附着系数较高的路面一侧的前轮制动压力较高,与其对角的后轮也将获得较高的制动压力,但该侧后轮处于处于附着系数低的路面一侧,但该侧后轮易抱死,处于另一对角上的前、后轮则与此相反,这样对保持汽车制动时的方向稳定有利,但与前述三通道和四通道的ABS相比,后轮的制动力有所降低,汽车的制动效能稍有下降。
⑥ 四传感器、两通道、前轮独立一后轮低选择控制。这种类型的ABS的布置形式与类
型⑤基本相同,如图3-6所示,只是用SLV阀(低选择阀)代替类型园中的PV阀,这样可使
汽车在不对称路面上制动时,通过SLV阀传至处于低附着系数路面一侧的后轮的制动压力只升至与低附着系数路面一侧的前轮相同,从而防止处于低附着系数路面一侧的后轮抱死,其效果更接近三通道或四通道控制的ABS。

图3-6四传感器、两通道、前轮独立一后轮低选择控制
⑦ 一传感器、一通道、后轮近似低选择控制。这种类型的ABS适用于制动管路为前、后轮独立布置形式且采用后轮驱动的汽车,如图3-7所示,通过一个装在差速器上的轮速传感器和一个通道,只对两后轮进行近似低选择控制,此类ABS不对前轮进行制动控制,其制动效能和制动时的操纵性均较差。

图3-7 一传感器、一通道、后轮近似低选择控制
(2)按结构原理的不同分类。
按ABS的结构原理不同可分为液压制动、气压制动和气顶液制动3种类型。
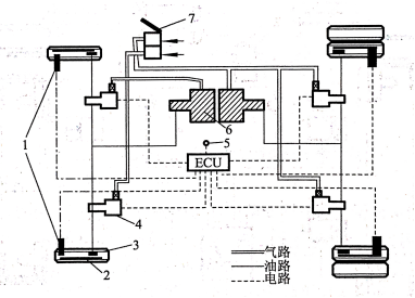
① 液压制动系统ABS.液压制动系统广泛应用于轿车和轻型载货汽车上,目前液压制动系统中装用的ABS,按其液压控制部分的结构原理不同主要可分为整体式、分离式和ABS一Ⅵ共3种类型,其主要区别是整体式ABS中,制动压力调节器与制动主缸结合为一个整体,其结构更为紧凑,在美国车上常装用此类型的ABS分离式ABS中,制动压力调节器与制动主缸分别为独立的总成,如图3-8所示,日本丰田公司生产的各型车装用的ABS一般均属此类型;ABS一Ⅵ在美国通用公司生产的各型车和韩国大宇车上常用,它装有3个
带控制阀的活塞泵(制动压力调节器),两前轮各用一个,两后轮共用一个。
② 气压制动系统ABS.气压制动系统主要用于中、重型载货汽车上,所装用的ABS按其结构原理主要分为两种类型用于四轮后驱动气压制动汽车上的ABS和用于汽车列车上的ABS,如图3-9、图3-10所示。
③ 气顶液制动系统ABS.气顶液制动系统兼有气压和液压两种制动系统的特点,应用于部分中、重型汽车上。气顶液制动系统ABS按其结构原理又可分为两种类型一种是通过对气顶液动力缸输人空气压力来控制制动液压力的ABS另一种是直接控制由气顶液动力缸输出到各车轮制动器的制动液压力的ABS,如图3-11、图3-12所示。
(3)按控制参数的不同分类。
根据控制参数不同,ABS可分为4种类型。

图3-8液压制动系统ABS
1-前轮速传感器;2-前轮制动轮缸;3-制动总缸;4-制动压力调节器;5-制动指示灯;
6-ABS警报灯;7-后轮制动轮缸;8-后轮速传感器;9-发动机和变速器ECU
图3-9四轮后驱动气压制动汽车上的ABS
1一齿圈;2-轮速传感器;3一制动气室;4一压力控制器;5一快放阀;6一继动阀;
7一制动总阀;8-ECU9一储气简;l0一警报灯
图3-10用于汽车列车上的ABS
1-齿圈;2-轮速传感器;3-制动气室;4-压力控制器;5-快放阀;6-继动阀;7-制动总阀;8-ECU;9-储气简;10-警报灯;11-信号控制;12-接线柱;13-信号灯;14-空气软管

图3-11通过对气顶液动力缸输入空气压力来控制制动液压力的ABS
l-轮速传感器;2-齿圈;3-轮;缸4-压力调节器;5-警报灯;6-空气液压加力器;7-制动总阀
图3-12 直接控制由气顶液压动力缸输出到输出到各车轮制动器的制动液压力的ABS
1-齿圈;2-轮速传感器;3-气顶油加力器;4-压力控制器;5-制动总阀;6-储气筒;7-ECU;8-报警灯
① 以车轮减速度的控制参数的ABS.这种形式的ABS通过轮速传感器检测轮速,并对其进行微分计算求得车轮减速度,然后与ABS计算机中预先设定的车轮减速度限定值进行比较,根据比较结果向执行机构发出指令,以增加或减小制动压力,对制动过程进行控制。
② 以车轮滑移率为控制参数的ABS.这种形式的ABS通过传感器检测的车速和轮速计算求得车轮的滑移率,然后与ABS计算机中预先设定的车轮滑移率限定值进行比较,根据比较结果向执行机构发出指令,以增加或减小制动压力,对制动过程进行控制。轮速传感器可准确检测轮速,而准确检测车速比较困难,目前,ABS中应用最多的检测车速的方法是根据车轮速度近似计算车速。
③ 以车轮减速度和加速度为控制参数的ABS。这种形式的ABS通过轮速传感器检测轮速,并计算求得车轮减速度和加速度,在ABS计算机中预先设定有车轮减速度门限值和加速度门限值,ABS计算机对车轮减速度或加速度与设定值进行比较,对制动过程进行控制。当车轮减速度超过其设定值时,ABS计算机向执行机构发出指令减小制动压力,此后车轮将加速旋转当车轮加速度超过其设定值时,ABS计算机向执行机构发出指令增加制动压力,此后车轮将减速旋转;如此反复实现ABS控制。
④ 以车轮减速度、加速度和滑移率为控制参数的ABS.这种控制方式的ABS采用多
参数控制,综合了上述3种控制方式的优点,对制动过程的控制更准确,目前多数ABS均采
用此种控制方式。
(4)按生产厂家的不同分类
目前,世界范围内生产ABS的厂家主要有德国博世公司和戴维斯公司、美国达科公司和本迪克斯公司等。

