2.4 发动机喷油系统的单片机控制
2.4.1汽车燃油供给系统的组成
燃油供给系统的作用是向发动机提供工作所需的燃油。燃油供给系统由油箱、电动汽油泵、脉动阻尼器(油泵内装式一般没有)、汽油滤清器、压力调节器、喷油器和冷起动喷油器等组成。在电控汽油喷射系统中,汽油由电动汽油泵从油箱中泵出,经脉动阻尼器(有些没有)、汽油滤清器过滤并由压力调节器调压后,由输油管配送给各个电磁喷油器和冷起动喷油器。喷油器根据ECU发出的喷油指令信号,将适量的汽油喷人各进气歧管或进气总管中。阻尼器(有些没有)、汽油滤清器过滤并由压力调节器调压后,由输油管配送给各个电磁喷油
器稚冷起动喷油器。喷油器根据ECU发出的喷油指令信号,将适量的汽油喷人各进气歧管或进气总管中。
1.电动燃油泵
在燃油供给量统中,电动燃油泵从邮箱中吸出汽油,加压后供给喷油器,按其安装位置
可以分为外装泵和内装泵两种。外装泵安装在油箱之外的输油管路中;内装泵安装在燃油箱内,与外装泵相比,内装泵不易产生气阻和燃油泄漏,而且噪声小。目前,多数EFI系统采
用内装泵。
2.燃油泵的控制电路
电控汽油喷射系统汽油泵控制的基本要求是:当点火开关打开后,ECU将控制汽油泵将工作2~5s,以建立必需的油压。此时若不起动发动机,ECU将切断汽油泵的控制电路,汽油泵停止工作。在发动机起动过程和运转过程中,ECU控制汽油泵保持正常运转。
通常,汽油泵总是在一定的转速下运转,因而输出油量不变,但在发动机高速、大负荷工况下时,需油最大,有必要提高汽油泵转速以增加泵油量。当发动机工作在低速、中小负荷工况时,应使汽油泵低速运转以减少泵的磨损及不必要的电能消耗,因此在一些发动机中对汽油泵设置了转速控制机构。常见汽油泵控制电路叙述如下。
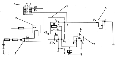
(1)燃油泵开关控制的油泵电路
这种控制电路应用在L型叶片式空气流量计的汽油喷射系统中,开关装在叶片式空气流量计内,其控制电路如图2-31所示。

图2-31汽油泵开关控制的汽油泵电路
1-点火开关;2-主继电器;3-检查插座;4-短路继电器;5-油泵;6-油泵开关;
7-叶片式空气流量计;8-油泵检查开关
点火开关接通起动端(ST),主继电器开关闭合,同时断路继电器中线圈L2通电,断路继电器触点K闭合,电源向汽油泵电动机供电,汽油泵开始工作。发动机起动后,吸入的空气流使空气流量计内的叶片转动,空气流量计中的汽油泵开关接通,断路继电器线圈L1通电。这时,即使起动开关(ST)断开,其继电器触点仍呈接通状态。当发动机由于某种原因停止转动时,空气流量计的汽油泵开关断开,继电器线圈L1断电,继电器触点断开,汽油泵停止工作。当L1断电时产生的反电势通过电阻器R和电容器C组成的回路而释放,以保护各开关触点。检査插座的+B和Fp端子短接,用于检查油泵和断路继电器的好坏。油泵检查开关用于检査叶片式空气流量计中油泵开关和断路继电器是否正常工作。
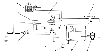
(2)油泵ECU控制的汽油泵控制电路
这种控制电路应用在D型电控汽油喷射系统、热线或热膜式空气流量计及卡门旋涡式
空气流量计的电控汽油喷射系统中。其控制电路如图2-32所示。

图2-32油泵ECU控制的汽油泵控制电路
l-点火开关;2-主继电器;3-检查插座;4一断路继电器;5-油泵;6-分电器;
7-油泵控制ECUi-;8-油泵检査开关
发动机起动时,点火开关的起动端(ST)接通,继电器线圈L2通电,其触点K闭合,汽油泵通电工作。发动机运转时,发动机转速信号(Ne)输人ECU,ECU内三极管VT导通,继电器线圈L1通电。因此,只要发动机运转,继电器触点总是闭合的。ECU通过发动机转速信号来检测发动机的运转状态。如果发动机停止转动,三极管VT截止,继电器L1断电,其
触点断开,汽油泵停止工作。
(3)具有转速控制的汽油泵控制电路
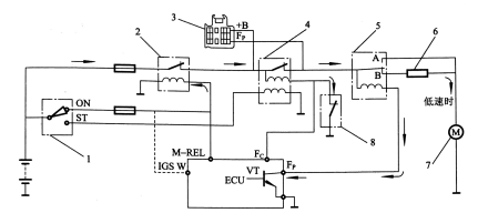
1)电阻式转速控制电路。
图2-33所示为电阻式汽油泵转速控制电路。它是在汽油泵控制电路中,增设了一个电
阻(降压电阻)和汽油泵控制继电器。发动机工作时,ECU根据发动机转速和负荷,对汽油泵控制继电器进行控制,汽油泵控制继电器则控制电阻是否串入汽油泵控制电路中,来控制汽油泵电机上的不同电压,从而实现汽油泵转速的变化。

图2-33电阻式汽油泵转速控制电路
1-点火开关;2-主继电器;3-检査插座;4-断路继电器;5-汽油泵控制继电器;
6-调速电阻;7-汽油泵电机;8-空气流量计中的油泵开关
发动机在低速或中小负荷下工作时,汽油泵控制继电器触点B闭合,电阻串入汽油泵电
路中,汽油泵处于低速运转。当发动机处于高速、大负荷下工作时,ECU输出信号,切断汽
油泵控制继电器线圈电路,继电器触点A闭合,此时电阻被旁路,汽油泵电动机直接与电源
接通,汽油泵处于高速运转。
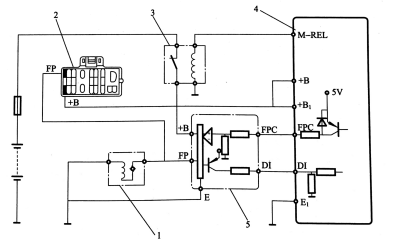
2)油泵ECU和主ECU联合控制的油泵电路。
这种方式是对汽油泵进行控制,特别是对汽油泵转速的控制,专设一个控制汽油泵工作
的电子控制ECU,如图2-34所示。

图2-34油泵ECU和主ECU联合控制的油泵电路
1-油泵;2-检查插座;3-主继电器;4-主ECU;5-油泵控制ECU
汽油泵ECU对汽油泵转速的控制也是通过控制加到汽油泵电动机上的不同电压来实现的。当发动机在起动阶段或高转速、大负荷下工作时,主ECU向汽油泵ECU的FPC端输入一个高电平信号,此时汽油泵ECU的FP端向汽油泵电动机供应较高的蓄电池电压,使汽油泵高速运转。发动机起动后,当在怠速或小负荷下工作时,主ECU向汽油泵ECU的FPC端输入一较低电平信号,此时油泵ECU的FP端向汽油泵电动机提供低于蓄电池的电压(约9V),使汽油泵低速运转。当发动机的转速低于最低转速时,油泵ECU断开汽油泵电路,使汽油泵停止工作,尽管此时点火开关处于接通状态,但是汽油泵也不工作。
3)发动机主ECU直接控制的油泵控制电路。
现代轿车上的电动燃油泵已大部分由发动机ECU直接控制。如图2-35所示,发动机工作时,根据转速和节气门位置传感器的信号,通过内部IC控制电路,控制功率管VT的导通和截止,来控制B点的分压值,保证油泵的工作电压和发动机的负荷相适应,以控制油泵的转速。在三极管截止时,油泵电动机的感应电流通过VD管而构成回路、以保护发动机ECU和节省电能。

图2-35发动机ECU直接控制的油泵控制电路
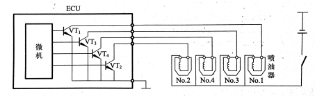
2.喷油器
喷油器的功用是根据ECU的控制信号,向进气管内喷射适量的雾化汽油。在EFI系统中使用的喷油器都是电磁式的,单点喷射系统中喷油器装在节气门体上,向送气总管喷油,也称为中央喷射。多点喷射系统中喷油器的喷孔端通过绝缘隔热垫圈,安装在进气歧管上或汽缸盖上各缸的进气道处,另一端一般装在燃油分配总管上。
(1)电磁喷油器的类型和结构
电磁喷油器按喷口形式可分为孔式和轴针式两种,它们一般都由接线端子、滤网、弹簧、电磁线圈、磁心和针阀等组成。轴针式可使汽油环状喷出,有利于雾化,针阀在喷口中往复运动,不宜引起喷口阻塞。孔式喷油器有单孔的和多孔的两种多孔的一般与四气门和五气门发动机相配用孔式的最大优点是雾化质量高。
按喷油器电磁线圈的阻值可分为高阻值和低阻值两种。高阻值喷油器的电磁线圈电阻为12~16Ω;低阻值喷油器的电磁线圈电阻为2~3Ω。高阻值电磁线圈的电感较大,对控制信号的响应较慢。
(2)电磁喷油器的工作原理
发动机工作时,ECU根据传感器输入的信号,经运算判断后输出控制信号,控制大功率
三极管导通与截止,如图2-36所示。当三极管导通时,即接通喷油器电磁线圈电路,产生电磁吸力,当电磁力超过弹簧力的时候,磁心被吸起,和磁心一体的针阀随之离开阀座,阀门打开,喷油器开始向进气歧管或总管喷射汽油。针阀开启的行程约为0.lmm。当大功率三极管截止时,则喷油器电磁线圈电路被切断,电磁力消失,弹簧力又使针阀返回到阀座上,阀门

、
图2-36喷油器的控制原理
关闭,喷油器停止供油。
喷油器的喷油量取决于节油器打开的时时间、针阀的行程、喷孔面积、喷射环境压力与燃油压力等因素。对一个已制造成的喷油器,针阀的行程和喷孔面积已确定,而燃油压力与喷射环境压力之差由压力调节器调为定值,因此,喷油量就由针阀开启时间这一个因素来决
定,即电磁线圈的通电时间来决定。喷油器每次喷油的时间为2~10ms。
(3)喷油器的驱动
各种车型喷油器的控制电路基本相同,一般都是通过点火开关和主继电器(或熔丝)给喷油器供电的,ECU控制喷油器搭铁。只是不同发动机喷油器数量、喷射方式、分组方式不同和ECU控制端子数量不同,其驱动方式有电流驱动和电压驱动。电压驱动是按照ECU输出电压信号驱动喷油器工作的电压驱动既适用于高阻式的又适用低阻式的喷油器;电流驱动是按照ECU输出较大的电流进行驱动的,电流驱动只适用低阻式喷油器,驱动方式如图2-37所示。
低电阻喷油量可与电压驱动方式或者与电流驱动方式配合使用。低电阻喷油器与电压驱动方式配合使用时,应在驱动回路中加入附加电阻,这是因为在低电阻喷油器中减少了电
磁线圈的电阻和匝数,减少了电感,其优点是喷油器本身响应性好。但由于电磁线圈电阻的
减少会使电流增大,线圈发热而损坏,因此在回路中串入附加电阻。

图2-37喷油器驱动方式
附加电阻与喷油器的连接方式如图2-38所示。一种是每个喷油器各自串入一个附加电阻的独立式,如图2-38(a)所示,其优点是当一个电阻损坏时,只影响一个汽缸的工作其缺点是由于串入电阻的阻值不可能完全一致,造成各缸供油量不同,从而影响各缸的功率平衡。另一种是几个喷油器共用一个电阻的连接方式,如图2-38(b)、(c)所示,其优点是各缸
工作的一致性容易保证;其缺点是一个电阻损坏后,全组的汽缸都无法工作。

图 2-38 附加电阻与喷油器的连接
在主流驱动的回路中没有使用附加电阻。低电阻喷油器直接与电源连接,因而回路阻抗小,触发脉冲接通后,电磁线圈电流上升很快,针阀能够快速打开,缩短了无效喷射时间(针阀开启与喷油信号导通有三段迟滞期称为无效喷射期,其对应的时间称为无效喷射时间)。
电流驱动方式的回路中,增加了电流的控制回路。当脉冲电流使电磁线圈电路接通后,
它能控制回路中的工作电流。为了满足既要打开速度快,又要防止电流过大使线圈过热损
坏的条件,ECU控制线圈电流在开始通电时,提供较大的电流打开后,则提供较小的保持电流。
电压驱动的高阻喷油器的喷油滞后时间最长,电压驱动的低阻喷油器次之,电流驱动的喷油最短。
2.4.2 汽车燃油喷射控制
在发动机工作时,汽油喷射的控制是根据各种传感器和某些开关的输入信号,采用相应的控制程序对喷油正时、喷油量、燃油停供及燃油泵进行控制。
1.喷油正时控制
喷油正时又称为喷油时刻,也就是喷油器什么时刻开始喷油的问题。对于间歇喷射的
发动机,按照喷油时刻可分为同步喷射和异步喷射两种类型。
同步喷射:燃油的喷射与发动机的旋转同步,根据发动机各缸下作循环,在既定的曲轴
位置进行喷油,同步喷油具有规律性。
异步喷射:喷油与发动机的曲轴旋转角度无关,无规律性,它是在同步喷油的基础上,为改善发动机的性能额外增加的喷油。它主要有起动异步修正喷油和加速异步修正喷油两种。
在多点同步喷射的控制系统中,根据喷射时序的不同,可分为顺序喷射、同时喷射和分
组喷射3种方式。对单点喷射系统而言,为了使各缸的混合气浓度基本一致,一般采用顺序
喷射方式,即发动机汽缸每个进气行程中完成一次喷油,并具有一定的提前角。对单点喷射
的四缸发动机,曲轴每转一周,喷油器就喷油两次。下面介绍多点喷射的同步控制。
2.顺序喷射正时控制
发动机一个工作循环期间,各缸喷油器都轮流喷油一次,和发动机的点火顺序相对应,
喷油是在排气上止点前一定的曲轴转角位置开始,一般在进气门打开之前完成喷油。其喷
油器的控制电路如图2-39所示,喷油器驱动回路数与汽缸数目相等。顺序喷射控制各缸混
合气浓度分配均匀,控制精度高。

图2-39顺序喷射电路
在顺序喷射正时控制中,ECU首先要判断出哪一个汽缸的活塞运行至排气上止点前某一角度,这就需要根据凸轮轴位置传感器(G信号)、曲轴位置传感器(Ne)信号和发动机的做功顺序来确定各缸工作位置。当确定某缸活塞运行至排气行程、上止点前某一位置时,ECU输出喷油控制信号,接通喷油器电磁线圈电路,该缸开始喷油。如图2-40所示,北京切诺基四缸发动机的喷油控制是在各缸排气上止点前64°曲轴转角开始喷油的,喷油顺序和做功顺序一致,为1-3-4-2。
图 2-40 顺序喷射正时图
3.分组喷射正时控制
把喷油器分成几组,每组2个或每组3个喷油器,同组的2~3个喷油器共用一个ECU
中的驱动器,如图2-41所示,以各组最先进入做功的缸为基准,在该缸排气行程上止点前某一位置,ECU输出指令信号,接通该组喷油器电磁线圈电路,该组喷油器开始喷油。四缸发动机是把喷油器分为两组,发动机工作时,两组喷油器轮流交替喷油,一般曲轴每转一转,只有一组喷油器喷油,如图2-42所示。

图 2-41 分组喷射电路
图2-42分组喷射正时图
4.同时喷射正时控制
所有喷油器共用一个驱动器,如图 2-43所示,由ECU控制同时喷油停油,则各缸由喷油至进气的时间间隔都不相同,各进气歧管存油及蒸发的时间长短不一样,各缸喷油时间不是最佳,可能会导致各缸形成的混合气浓度不一致。
图2-43 同时喷射电路
ECU根据曲轴位置传感器的基准信号确定喷油控制信号,以发动机最先进入做功行程的缸为基准,在该缸排气行程上止点前某一位置,ECU输出指令信号,接通所有喷油器电磁线圈电路,各缸喷油器开始喷油。因此,这种控制方式不需要汽缸判别信号,通常曲轴每转
一转,各缸喷油器同时喷射一次,同时喷射正时图如图2-44所示。
图2-44同时喷射正时图
2.4.3 喷油量控制
当喷油器的结构和喷油压差一定时,喷油量的多少取决于喷油时间。在汽油电控燃油喷射系统中,喷油量的控制是通过对喷油器通电时间的控制来实现的。ECU根据输入装置的信号,对喷油器的通电时间进行精确控制,使发动机在各种运行工况下都能获得最佳的混合气浓度,以提高发动机的经济性和降低排放污染。
喷油量控制有发动机起动时喷油量的控制和发动机起动后喷油量的控制。
1.发动机起动时喷油量的控制
发动机起动时,转速波动大,进气管压力不稳定,不能通过精确地检测发动机每个工作循环的进气量来计算喷油器的通电时间。因此,在起动状态时,ECU根据当时的发动机冷却液温度,由存储器中的冷却液温度—喷油时间图找出相应的基本喷油时间。如图2-45所示,然后用进气温度和蓄电池电压等参数进行修正,得到起动时的实际喷有时间。
图2-45 水温—基本喷油时间图
在发动机转速低于规定值或点火开关接通STA挡时,喷油时I司的确定如图2-46所示。
根据冷却液温度传感器信号,ECU确定基本喷油时间;根据进气温度信号对喷油脉宽做修正(延长或减短),空气温度升高、密度减小,进气量减少,喷油时间应缩短,相反则应延长喷
油时间。根据蓄电池电压相应延长喷油时间,以实现喷油量的进一步修正,即电压修正。电
磁式喷油器针阀的实际打开时刻晚于ECU控制其打开的信号时刻,即存在一段滞后,如图2-47所示,故喷油器打开的实际时间较ECU计算出的需要打开的时间短,此时间差称为
无效喷射时间(0.3~0.8ms)。蓄电池电压越低,滞后时间越长,如图2-48所示。因此,
ECU根据蓄电池电压延长喷油时间,修正喷油址,使实际喷油时间更接近于ECU计算值。


图2-46 喷油时间确定 图2-47喷油滞后图
2-48蓄电池电压对喷射时间的修正
安装冷起动喷油器的发动机由温度—时间开关控制,或由温度一时间开关和ECU同时控制冷起动喷油器向进气总管喷人部分附加燃油来加浓混合气,以利于冷起动。
2.发动机起动后喷油量的控制
当发动机起动后转速超过预定值时,ECU确定的喷油量是由基本喷油量和修正喷油量组成的。喷油量取决于喷油器喷油持续时间;基本喷油量(或基本喷油时间Tp)是在标准大气状态(温度为20℃,大气压为101kPa)下,根据发动机每个工作循环的进气量、发动机转速
Ne和设定的空燃比(目标空燃比)确定的;修正喷油量是ECU根据发动机各种实际运转情况,对基本喷油量进行适当修正,使发动机在不同运转条件下都能获得最佳浓度的混合气。
(1)基本喷油景的控制
基本喷油量是ECU通过控制基本喷油时间来控制的,L.型EFI系统和D型EFI系统
的控制方法不同。
1)L型EFI系统的基本喷油时间Tp的确定。
基本喷油时间根据进气量和发动机转速确定,用下式表示:
Tp = 空气流量Q×系数K/发动机转速n
式中:系数K 由空燃比、喷油器结构尺寸、喷射方式和汽缸数等确定的系数。
对用质量流量型的空气流量计检测进气量的喷射系统,直接用上式计算基本喷油时间Tp。对用体积流量型的空气流量计检测进气量的喷射系统,要用进气温度信号和大气压力信号对用上式计算基本喷油时间T,进行修正。因为一般在ECU内存的是大气在标准状态(温度为20℃,大气压为101kpa)下,由空气流量和转速信号确定的基本喷油时间表。面相对于标准状态当温度降低或大气压力升高时,空气密度增大,在发动机相同转速下,进气质量增加,此时ECU控制要增加实际喷油持续时间,以防混合气过稀;反之,对基本喷油时间作减少修正,以防混合气过浓,从而保证发动机各工况的要求。
2)D型EFI系统的基本喷油时间Tp的确定。
由发动机转速信号和进气管绝对压力信号确定。D型EFI系统的ECU内存了一个三维图,ECU直接按三维图来控制基本喷油时间Tp。如图2-49所示,它表明了与发动机各种转速和进气管绝对压力对应的基本喷油时间Tp.

图2-49 D型EFI系统的基本喷油脉宽三维图
3.修正喷油量的控制
(1)起动后加浓修正。
发动机完成起动后,点火开关由STA位置转到ON位置,或发动机转速已达到或超过预定值,ECU额外增加喷油量,使发动机保持稳定运行。喷油最的初始修正值根据冷却液温度所确定,然后随温度升高按某一固定速度下降,逐步达到正常。相关的控制信号有发动机转速信号(Ne)、点火开关信号和冷却液温度信号(THW)。
(2)暖机加浓修正。
当冷却液温度低时,ECU根据其信号相应地增加喷油量。暖机加浓还出现在怠速触点信号IDL接通或断开时,根据发动机转速,ECU控制喷油最有少量的变化。暖机加浓的修正时间较长,在冷却液温度达到规定值以前一直持续进行,随冷却液温度的上升而逐渐衰减,如图2-50所示。

图 2-50 暖机加浓修正曲线
相关的控制信号有:冷却液温度信号(THW)、转速信号(Ne)利怠速触点信号(IDL)。
(3)进气温度与大气压力的修正。
进气密度随发动机的进气温度和大气压力而变化,为此,ECU根据进气温度和大气压力等信号,修正喷油时间,使空燃比满足需求。基本喷油量是以标准大气状态为基准进行计算的。因为当进气温度低时,空气密度增大,故相同体积的空气,当温度低时质量大,所以当进气温度低于20℃时,ECU增加喷油量,使混合气不致过稀;反之,当进气温度高于20℃时,ECU使喷油址减少,以防混合气偏浓。
当汽车在高原地区行驶时,大气压力降低,空气密度减小,在发动机进气量体积相同的
情况下,空气质量减少。因此,ECU根据大气压力传感器的信号,对喷油量进行修正。当大
气压低于101kpa时,将减小喷油最,以免混合气过浓反之,将适当增加喷油量。
叶片式空气流量计的基本喷油时间Tp可用下式计算:
![]()
式中:K0—由喷油器尺寸、喷射方式以及汽缸数决定的常数;
QA/n—发动机每转一转进入汽缸的空气量,m3
A/F—目标空燃比
n一发动机转速,1/s
T —空气流量计处的进气温度,℃
P—大气压力,kpa
K—常数,K-C/K0(A/F),其中,C=QA×(Us/UB),为常数;
Us/UB-空气流量计信号电压与电源电压之比;
KPT进气温度与大气医力修正系数,![]()
进气温度与大气压力之间的修正曲线如图2-51所示。
(4)大负荷加浓
相对于部分负荷,当发动机在节气门全开情况下大负荷运转时要求使用浓混合气以输
出更大的扭矩,ECU根据发动机负荷增加喷油量。
发动机负荷状况可以根据节气门开度或进气量的大小来确定,因此,ECU可根据进气压力传感器或空气流量计、节气门位置传感器输送的信号判断发动机负荷状况,决定相应增
加的喷油量,应将空燃比设定在与扭矩最大值相对应的12.5附近,如图2-52所示。
图2-51进气温度与大气压力之间的修正曲

图2-52扭矩、排气温度与空燃比的关系
从图2-52还可以看出,如果空燃比变小,则燃烧温度下降,排气温度也下降,为此,当空燃比为12.5,排气系统部件(排气管、氧传感器、催化转换器)的温度超过许用温度时,也有将空燃比设定在较小的情况。
(5)加速时空燃比控制。
当汽车加速时,为了保证发动机能够输出较大的扭矩,改善加速性能,必须增大喷油量。加速时,节气门突然开大,节气门位置传感器信号的变化速率增大,与此同时,空气流量突然增大,进气歧管压力突然増大,进气量传感器的信号突然升高,ECU接到这些信号后,立即发出增大喷油量的控制指令,加浓混合气。喷油增加的程度和加浓的时间与加速时冷却液温度有关,冷却液温度越低,喷油增加的程度越大,加浓时间越长,如图2-53所示。

图2-53加速喷油量的修正
(6)空燃比反馈修正。
汽油喷射系统进行空燃比反馈控制的传感器是氧传感器,氧传感器的采用使空燃比的控
制将成为闭环控制。ECU根据氧传感器的信号,使空燃比保持在理论空燃比为14.7附近。因此,闭环控制可达到较高的空燃比控制精度,为了使三元催化转换装置对排气净化处理达到最佳效果,闭环控制的汽油喷射系统只能运行在理论空燃比为14.7附近很窄的范围内。
混合气的空燃比、氧传感器输出电压和空燃比反馈修正系数间的关系如图2-54所示。
氧传感器输出电压的平均值称为比较电压。当ECU接收到氧传感器的电压信号高于比较电压(0.5V)时,表明混合气偏浓,ECU首先发出指令使空燃比修正系数骤降一个值,使喷油量减少,然后逐渐减小修正系数,使混合气逐渐变稀,空燃比逐渐增大反之,ECU首先发出指令使空燃比修正系数骤升一个值,使喷油量增大,然后逐渐增大修正系数,使混合气逐渐变浓,空燃比逐渐减小。闭环控制时氧传感器的信号电压在低电平(0.1~0.3V)和高电平(0.7~0.9V)之间不断变化。
为了保证发动机具有良好的工作性能,混合气的空燃比并不是在发动机所有工况下都
进行反馈控制的。因此,在下述工况时,仍需采用开环控制:
①发动机起动工况;
②起动后的暖机加浓工况;
③发动机大负荷工况
④加速工况
⑤减速工况
⑥氧传感器温度低于正常工作温度,当氧化锆型氧传感器的温度低于300℃、氧化钛型
氧传感器温度低于600℃时,氧传感器不能输出信号电压。
⑦氧传感器有故障时。
图 2-54 空燃比反馈控制过程
(7)蓄电池电压修正
电磁式喷油器是电感元件,当喷油脉冲到来时,喷油器针阀的开启和关闭都滞后一定时间,其修正控制与起动时喷油的控制一样。
(8)空燃比学习修正
所谓学习修正,是微机学习一定时间反馈修正量后,及时在发动机工作过程中进行转换,以这个修正量对基本喷油时间进行修正,其目的是为发进一步提高空燃比的控制精度。
发动机各工况下的基本喷油时间存于ECU的内存中,这些数据对下某一型号的发动机来说,基本喷射时间都是标准数据。在实际运行过程中,由于发动机性能的变化(如进气系统、供油系统的性能变化),可能会造成实际空燃比相对于理论空燃比的偏离量不断增大。空燃比反馈控制虽然可以修正空燃比的偏差,但是修正的范围是有限的。如果发动机的反馈控制空燃比修正范围固定在±20% 以内,其修正系数电只能在0.8~1.2之间变化,如果空燃比过稀时,反馈修正系数会增大,反馈修正中心会偏向浓的一边,如图2-55中A→B→C所示。当反馈修正值超出修正范围时、如图2-55中C所示,ECU就无法进行反馈修正,为了使修正值回到可以控制的修正范围,并使反馈值的中心回到理论空燃比的位置上,如图2-55中A所示,ECU应根据反馈修正值的偏离情况,设定一个学习修正值,以对喷油时间进行总的控制。设定的学习修正值存入存储器内,当下次这种运转工况出现时,就根据此学习修正量对空燃比偏差进行修正。这种控制方法在新型轿车的发动机电子控制系统中应用得越来越多。

图2-55空燃比学习修正示意图
有了学习控制功能后,不仅增大了修正范围,而且由于学习控制修正最能随运转条件的变化立即反映到喷射时间上,所以提高了过渡工况时的空燃比控制精度。学习控制修正量一般存储在存储器RAM中,由一根专用导线通过保险丝直接与蓄电池相连接,以保持点火开关关闭时RAM内存储的空燃比学习修正量不会丢失。但蓄电池电源线脱开时,存储在RAM中的空燃比学习控制修正量数据也会被清除。重新起动再遇到相应工况时,学习修正量不会立即反映到喷射时间上,就会有一段时间空燃比不正常,等到ECU自行建立和恢复了空燃比学习修正值后,发动机的工作不正常现象会自行消除。
5.断油控制
断油控制是指ECU停止向喷油器发出燃油喷射信号,喷油器停止喷油,它可分为以下几种情况。
(1)超速断油控制
超速断油是在发动机转速超过允许的最高转速时,由ECU自动中断喷油,以防止发动机超速运转,造成机件损坏,也有利于减小燃油消耗量,减少有害排放物。超速断油控制过程是由ECU将转速传感器检测的发动机实际转速与控制程序叫设定的发动机最高极限转速(一般为6000~7000r/min)相比较,当实际转速超过此极限转速时,ECU就切断送给喷油器的喷油脉冲,使喷油器停止喷油,从而限制发动机转速进一步升高当断油后发动机转速下降至低于极限转速约80r/min时,断油控制结束,恢复喷油,如图2-56所示。

图2-56超速断油控制过程
(2)减速断油控制
汽车在高速行驶中突然松开油门踏板减速时,发动机仍在汽车惯性的带动下高速转。由于节气门已关闭,所以进入汽缸的混合气数量很少,在高速运转下燃烧不完全,使废气中的有害排放物增多。减速断油控制就是当发动机在高转速运转中突然减速时,由ECU自动中断燃油喷射,直至发动机转速下降到设定的低转速时再恢复喷油,其目的是为了控制急减速时有害物的排放,减少燃油消耗量,促使发动机转速尽快下降,有利于汽车减速。
减速断油控制过程是由ECU根据节气门位置、发动机转速、水温等运转参数做出综合判断,在满足一定条件时,执行减速断油控制,这些条件如下。
1)节气门位置传感器中的怠速开关接通。
2)发动机水温已达正常温度。
3)发动机转速高于某一数值。
该转速称为减速断油转速,其数值由ECU根据发动机水温、负荷等参数确定,如图2-57所示。如果发动机转速和冷却液温度对应的工况是A区,ECU就控制断油当转速下降到C区边界时就恢复供油如果在B区,也停止供油如果在C区,则不停止供油。在C区内喷油器保持供油,是为了保证发动机不熄火而能正常地稳定运行。

图2-57减速断油控制
通常,水温愈低,发动机负荷愈大(如使用空调时),该转速愈高。当上述3个条件都满
足时,计算机就执行减速断油控制,切断喷油脉冲。上述条件只要有一个不满足(如发动机
转速已下降至低于减速断油转速),计算机就立即停止执行减速断油,恢复喷油。
(3)消除溢油断油控制
起动时汽油喷射系统向发动机提供很浓的混合气,若多次起动发动机仍末起动成功,集在汽缸内的浓混合气可能会浸湿火花塞,而不能跳火,这种情况称为溢油或淹缸。此时驶员可将油门踏板踩到底,并转动点火开关,起动发动机。计算机在这种情况下会自动中断燃油喷射,以排除汽缸中多余的燃油,使火花塞干燥。计算机只有在点火开关、发动机转速及节气门位置同时满足以下条件时,才能进人消除溢油状态。
1)点火开关处于起动位置。
2)发动机转速低于500r/min.
3)节气门全开。
因此,电子控制汽油喷射式发动机在起动时,不必踩下油门踏板,否则有可能因进入
油消除状态而使发动机无法起动。
(4)减扭矩断油控制
装有电子控制自动变速器的汽车在行驶中自动升挡时,控制变速器的计算机会向汽喷射系统的计算机发出减扭矩信号。汽油喷射系统的计算机在收到这一减扭矩信号时,暂时中断个别汽缸(如二、三缸)的喷油,以降低发动机转速,从而减轻换挡冲击。
5)汽车超速行驶断油控制
在一些电喷汽车上,设有超速行驶断油功能。当汽车行驶超过设定的最高车速时,停
供油。ECU根据节气门位置传感器、发动机转速传感器、冷却液温度传感器、空调开关及速传感器的信号来完成这种断油控制功能。
拓展任务
发动机的故障有很多种类,在前一章阐述了桑塔纳3000发动机电控系统中所出现的故障及产生机理。在处理发动机的故障时我们通常先读取故障码,如果有故障码根据故障码进行故障排除,如果没有故障码我们就通过故障现象来进行故障的诊断。在本章中根据桑塔纳3000发动机电控系统中各个故障,阐述发动机故障诊断的方法步骤以及诊断时故障排除的流程。
故障现象:发动机不能发动诊断
一、诊断排除方法和步骤
1.打起动档,起动机和发动机均不能转动,应按起动系故障进行检查。首先检查蓄电池存电情况和极柱连接和接触情况;如果蓄电池正常时,检查起动线路、保险丝及点火开关。
2.踏下油门到中等开度位置,再打起动机。如果此时,发动机能够发动,则说明故障为怠速控制阀及其线路故障或者是进气管漏气,如果踏下油门到中等开度位置时,仍然发动不着,应进行下一步骤的检查。
3.进行外观检查。检查进气管路有无漏气之处;检查各软管及其连接处是否完好;检查曲轴箱通风装置软管有无漏气或破裂。
4.检查高压火花。如果高压火花不正常,应检查高压线、点火线圈、分电器和电子点火器。
5.检查点火顺序是否正确。
6.检查供油系统的供油情况。在确认油箱有泪的情况下,检查燃油管中的供油压力。
7.检查点火正时及各缸的点火顺序。
8.检查装在空气流量计上的燃油泵开关的工作情况。
9.检查各缸火花塞的工作情况。
10.检查点火正时。如点火正时不正确,应进一步检查点火正时的控制系统。
二、诊断与排除流程
1.电控燃油喷射式发动机在设计上具有很好的启动性能。电控然油喷射系统的一般故障通常不能导致发动机不能启动。如果出现发动机不能启动且无着车征兆的故障,其原因一定是发动机的点火系统、燃油系统、控制系统或机械系统四者之中的一个或一个以上完全丧失了功能。因此,发动机不能启动的故障诊断与排除应重点集中在上述四个系统中。
(1)检查油箱的存油情况。打开点火开关,若燃油表指针不动或油量警告灯点亮,则说明油箱内无油,应加足燃油后再启动。
(2)采用正确的启动操作方法,通常电控燃油喷射式发动机控制系统要求启动时不踩加速踏板。如果在启动时将加速踏板完全踩下或反复踩加速踏板以求增加供油量,则往往会使控制系统的溢油消除功能起作用,从而导致喷油器不喷油或少喷油,造成发动机不能启动。
(3)检查点火系统。正确检查无高压火的方法,从分电器上拔下高压总线让高压总线末端距离缸体7~10mm或从缸盖上拔下高压分线。将一个火花塞接在高压分线上,将火花塞接地。接通启动开关用起动机带动发电机运转,同时观察高压总线末端或火花塞电极处有无强烈的蓝色火花。如果没有火花或火花很弱,则说明点火系统有故障。
(4)读故障码
如有故障码,则可按显示的故障码查找故障部位。(CKP故障码、点火器故障码)。
如无故障码,则分别检查点火系统的高压线、分电器盖、高压线圈、各缸火花塞、点火器、分电器、曲轴位置传感器及点火控制系统电脑。易损部件为点火器应重点检查。
2.有着车征兆而不能启动,说明点火系统、燃油系统和控制系统虽然工作失常,但并没有完全丧失功能。这种不能启动故障的原因不外乎是高压火花太弱、点火正时不正确、混合气太稀、混合气太浓、气缸压力太低等。一般应先检查点火系统,然后再检查进气系统,燃油系统控制系统,之后检查排气管是否堵塞,最后检查发动机气缸压力。
(1)先进行故障自诊断,检查有无故障码。会影响发动机启动性能的部件有CKP、CMP、THW、MAF/MAP。如果空气流量计信号或进气歧管绝对压力传感器信号出现错误时,有可能引起发动机在启动后瞬间不能平稳运转而导致启动失败。看起来就像有启动征兆,但不能启动。而发动机电脑判断MAF/MAP传感器失效而记忆故障码时,一般均会启用故障失效保护功能或备用系统,这时发动机一般都能起动。
(2)检查高压火花。
(3)检查空气滤清器。如果滤芯堵塞,可拆掉滤芯后再启动发动机。如果此时发动机正常启动,则应更换滤芯。
(4)检查进气系统有无漏气。对采用空气流量计测量进气量的电控系统在空流计之后的进气管管道有漏气就会影响进气量测量的准确性,从而使混合气变稀。严重的漏气会导致发动机不能启动。检查部件进气软管有无破裂,各处接头卡箍有无松脱,谐振腔有无破裂,曲轴箱强制通风软管是否接好。此外,EVAP系统和EGR系统出现故障也会影响启动系统。
(5)检查火花塞电极间隙。火花塞正常间隙一般为0.8mm,电子点火1.2mm。观察火花塞表面只有少量的燃油,则说明喷油器油量太少。此时检查启动时油泵是否工作。如果火花塞表面有大量潮湿的燃油,则说明喷油器油量太多。此时应检查喷油器。检查喷油量。喷油量太大或太小也可能是由空气流量计或冷却水温传感器所致。
(6)调整点火正时,如果点火器提前角调大或调小后,发动机就能启动,则说明点火正时不正确,应将点火正时调整准确。
(7)检查气缸压力是否正常。
总结
本章是从汽车发动机电控系统入手,介绍了单片机在汽车电控方面的控制方法。
掌握了解汽车发动机电控部件的构成。
了解单片机D/A器转换口的原理。
重点掌握单片机在发动机点火系,喷油系方面汽车ECU是如何实现的控制的。
重点了解发动机喷油、点火电脑控制的过程。
学习完本章过后能够分析汽车发动机喷油、点火方面出现的故障原因。
习题
1.汽车电脑的分类。
2.发动机电控系统的组成。
3.汽车传感器的作用是什么?
4.发动机的喷油量是如何控制的?
5.ECU控制点火系统有哪些优点?
6.ECU是如何进行爆燃反馈的?

